電話:400-9969-506
QQ:2741116952
郵箱:hongsen@www.mu735.com
地址:深圳市龍華區龍華街道清湖社區清湖村寶能科技園12棟6層A座
項目介紹
青島某精細化工廠主要以生產染料為主,是集生產、科研、貿易為一體的高科技企業。該企業在生產的過程當中,每天都會產生大量的廢水,大概為1000噸左右。如果這些廢水不經過處理,直接排放,將會嚴重污染周邊的環境。為了不污染環境以及完成相關政策指標,該公司于2019年向宏森環保采購了一套化工廠染料廢水設備。


化工廢水危害:
1、直接排放會導致大量地表水污染,而且具有毒性,使水生物死亡;
2、水能滲透到地底下,污染干凈的水,嚴重的可導致人中毒死亡;
3、造成土壤污染,影響植物生長。
4、工業廢水中的有毒有害物質會被動植物的攝食和吸收作用殘留在體內,而后通過食物鏈到達人體內,對人體造成危害。
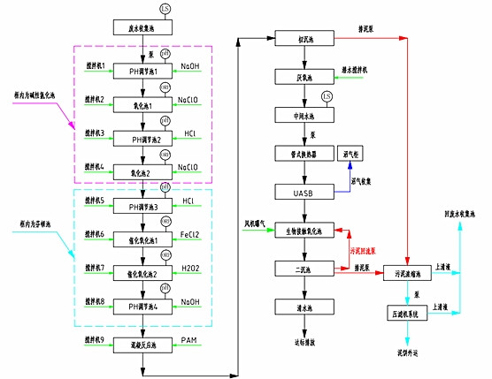
工藝流程:
為了使該公司的污水能夠達標排放,宏森的技術人員根據污水的特點,制訂了一套污水處理方案。
污水先PH調節池,然后在經過氧化池,這樣來回的重復幾個流程,在進入PAM反應池,然后經過沉淀,使排放出去的水能夠達標。其具體的流程圖如下。

設備優勢:
1、占地面積小;
2、根據客戶的實際情況來定制;
3、設備運營成本低,而且操作簡單易懂;
4、保證出水水質達標排放。
處理結果:
符合國家相關政策的標準。